Подключение реле поворотов рс 950 схема подключ...
Устройство освещения и световой сигнализации ав...
Реле поворота рс 950 схема подключения - 92 фото
Схема подключения реле рс 950
Рс950 схема подключения
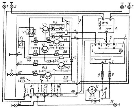
РС-950 К (9112.3777, 574.3777) РЕЛЕ ПОВОРОТОВ Л...
Рс 950 схема подключения с аварийкой - ProDemio.ru
Рс 950 схема подключения
Реле поворотов рс 950 схема подключения уаз - 9...
Реле рс 950 разные купить в Калининграде с дост...
575.3777 (РС 950 С): реле-прерыватель тока указ...
Распиновка реле поворотов рс 950 схема подключения
Схема реле рс 950 схема
571.3777 (РС 950): flasher and turn signal rela...
Принцип Работы Реле Поворотов рс 950. Установка...
Схема реле поворотов камаз
Реле рс 950 схема подключения - Схемы
Как проверить рс 950 на работоспособность - смо...
Нужна схема подключения. Нужна схема подключени...
Установка и схема подключения реле поворотов РС...
Схема подключения реле камаз