Автоматические насосные станции схема подключения
Мотор для насосной станции купить в Москве | То...
Схема сборки насосной станции своими руками
Как подключить насосную станцию - IWT
Принцип работы насосной станции - виды, констру...
Насосная станция своими руками: подключение, ус...
Схемы установки насосной станции
Мотор для насосной станции wilo | Festima.Ru - ...
Особенности монтажа водопроводной насосной станции
Принцип работы насосной станции с гидроаккумуля...
Как работает насосная станция для перекачки воды?
Насосная станция в подполе частного дома: выбор...
Насосная станция своими руками: схемы установки...
Виды насосных станций: типы, выбор
Своими руками ремонт насоса от насосной станции
Ремонт насосной станции своими руками: 5 видео ...
Запуск насосной станции: в первый раз, после зимы
Насосная станция своими руками: как сделать и у...
Насосная станция для скважины - типы, место уст...
Ремонт насосной станции своими руками: частые н...
Схема сборка насоса | Схема сборки насосной ста...
НАСОСНЫЕ СТАНЦИИ, УСТАНОВКА И ПОДКЛЮЧЕНИЕ.
Мотор для насосной станции wilo купить в Кингис...
Насосная станция Вихрь АСВ 800/24 68/1/1 купить...
Строительство и обустройство насосной станции: ...
Не включается насосная станция причины. ремонт ...
Мотор Для Насосной Станции купить на OZON по ни...
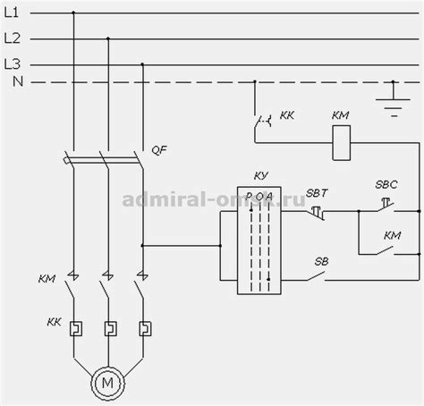
Электросхема насосных станций
Принцип работы, устройство насосной станции: ка...
Рекомендаци по выбору и правила эксплуатации на...
Устройство насосной станции водоснабжения: виды...
Насосная станция на даче: рейтинг моделей + сов...
Насосной станции – Насосная станция — Википедия